赢博·(中国)官方网站 赢博·(中国)官方网站
  • 网站赢博·(中国)官方网站
  • 关于我们
    • 公司介绍
    • 公司风貌
    • 公司荣誉
    • 范群文化
    • 公司大事记
  • 干燥设备
    • 新能源行业锂电池专用干燥焙烧设备
    • 载体催化剂全自动生产线系列
    • 回转圆筒干燥焙烧系列
    • 气流干燥系列
    • 喷雾干燥机系列
    • 带式干燥焙烧系列
    • 真空干燥系列
    • 圆盘干燥机系列
    • 桨叶式干燥系列
    • 载体干燥系列
    • 滚筒干燥系列
    • 沸腾干燥系列
    • 烘箱干燥系列
    • 管束干燥系列
    • 干燥配套装置
  • 工程案例
    • 新能源新材料行业
    • 制药行业
    • 食品行业
    • 环保行业
    • 化工行业
  • 技术中心
    • 工程实验室
    • 工程技术中心
    • 质量监督技术中心
  • 新闻中心
    • 范群新闻
    • 行业新闻
    • 技术专栏
  • 服务中心
    • 常见问题
  • 社会责任
    • 全球契约组织成员
    • 公共责任
    • 节能环保
    • 公益支持
    • 社会责任报告
    • 社会责任
  • 绿色发展
    • 绿色工厂
    • 绿色供应链
  • 人才招聘
  • 联系我们
  • 赢博·(中国)官方网站
  • 网站赢博·(中国)官方网站
  • 关于我们
    • 公司介绍
    • 公司风貌
    • 公司荣誉
    • 范群文化
    • 公司大事记
  • 干燥设备
    • 新能源行业锂电池专用干燥焙烧设备
    • 载体催化剂全自动生产线系列
    • 回转圆筒干燥焙烧系列
    • 气流干燥系列
    • 喷雾干燥机系列
    • 带式干燥焙烧系列
    • 真空干燥系列
    • 圆盘干燥机系列
    • 桨叶式干燥系列
    • 载体干燥系列
    • 滚筒干燥系列
    • 沸腾干燥系列
    • 烘箱干燥系列
    • 管束干燥系列
    • 干燥配套装置
  • 工程案例
    • 新能源新材料行业
    • 制药行业
    • 食品行业
    • 环保行业
    • 化工行业
  • 技术中心
    • 工程实验室
    • 工程技术中心
    • 质量监督技术中心
  • 新闻中心
    • 范群新闻
    • 行业新闻
    • 技术专栏
  • 服务中心
    • 常见问题
  • 社会责任
    • 全球契约组织成员
    • 公共责任
    • 节能环保
    • 公益支持
    • 社会责任报告
    • 社会责任
  • 绿色发展
    • 绿色工厂
    • 绿色供应链
  • 人才招聘
  • 联系我们
  • 联系我们
YPG系列压力式喷雾造粒干燥机组

概述:它的雾化机理是用高压泵使液体获得高压(1-10Mpa),高压液体通过喷嘴时,将压力转化为动能而高速喷出时分散成液滴。这种雾化方式有以下优点:雾化动力小;操作、检修、更换简便;可获得较大颗粒等等。它的缺点是:需要高压泵,喷嘴容易堵塞,

简介
 

  它的雾化机理是用高压泵使液体获得高压(1-10Mpa),高压液体通过喷嘴时,将压力转化为动能而高速喷出时分散成液滴。这种雾化方式有以下优点:雾化动力小;操作、检修、更换简便;可获得较大颗粒等等。它的缺点是:需要高压泵,喷嘴容易堵塞,料液需严格过滤;喷嘴磨损大;高黏度物料不易雾化。

 

应用范围
 

  速溶奶粉、可可粉、咖啡等

  颗粒状的分散染料、碱性染料等

  甲醇丙脂、十二醇硫酸钠等

  合成洗衣粉等

  核黄素VB2、药用酵母等生物制品

 

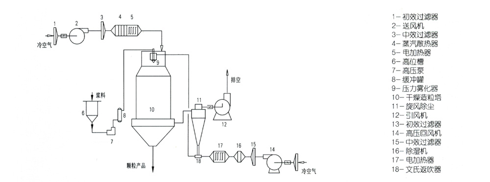
工艺流程
 

5bdfe48041a7c.jpg

 

 

技术参数
 

项目Mode

型号Item

YPG-1600

YPG-2000

YPG-2800

YPG-3600

YPG-5200

入口温度(℃)

140-300℃

 

 

 

 

出口温度(℃)

20-100℃

 

 

 

 

水份蒸发量(kg/h)

20-30

50-70

120-180

250-300

800-1000

雾化压力(Mpa)

0.8-2

1-2.5

1.5-3

1.5-4

1.5-4

传动功率(kw)

1.8

23

29

43.5

107

塔径/塔高(m)

1.6/9.8

2.0/12.1

2.8/16

3.6/21

5.2/29


相关产品

  • 直流式载体快速干燥机 直流式载体快速干燥机
  • XSG型旋转闪蒸干燥机 XSG型旋转闪蒸干燥机
  • SRZ、SRL型换热器 SRZ、SRL型换热器
  • 气流干燥设备 气流干燥设备
  • 载体快速干燥机 载体快速干燥机
  • FLC型、FLB型沸腾制粒干燥机 FLC型、FLB型沸腾制粒干燥机
  • LPG系列高速离心喷雾干燥机组 LPG系列高速离心喷雾干燥机组
  • 闭流式载体快速干燥机 闭流式载体快速干燥机

相关新闻

  • 闪蒸干燥机可解决非黏性和黏性问题
  • 干燥设备在食品行业的广泛运用
  • 喷雾干燥设备使用过程中常出现的问题与解决
  • 锂电池喷雾干燥机的产量如何提高
  • 工业生产使用的干燥机在安装时需要注意哪些事项
  • 技术设计安全评审会
  • 喷雾干燥机的事项要领
  • 常州范群│2022年中国镍钴工业年会
  • 污泥干燥机如何更好的使用
  • ​真空干燥机的部件介绍
  • 常州干燥设备已进入较成熟的发展阶段
  • 真空干燥机的性能和注意事项

赢博·(中国)官方网站

联系方式

公司地址:常州市环保产业园环保一路9号
手机号:13915000676
销售电话:0519-88817673
电子邮箱:sale@fanqun.com

企业口号

创新成就典范,品质领秀集群。 常州范群,不断加大研发力度,于客户深入沟通合作, 进一步挖掘客户之所需,为提供更高品质的干燥设备而持续努力。 常州范群,继续续写着中国干燥行业的辉煌!

在线留言

版权所有 赢博·(中国)官方网站 All rights reserved 苏ICP备10224504号-3

云博网页 | 乐竞官方网页版 | 欧亿网页版 | 半岛网官方站入口 | 佳博app官网 | 平搏在线网页版 | 新利官方网站 | 天行体育网址 | 火必官网入口 |